Safety Manual for EVS-S-NET Safe Communications
Revision History
Rev. | Date | Description | ||
|---|---|---|---|---|
A |
| Preliminary Release of Integration Requirements for EVS-S-NET | ||
B |
| Addition of Safety Functions and Feedback combinations | ||
C |
| Safety Manual of Phase 1 features only. Some changes in the pinout and the safety functions. | ||
D |
| Minor improvements. | ||
E |
| Final Safety values updated. Some Integration Requirements added. Pinout section removed (already included in the product manual) | ||
F |
| Safe Firmware version added. | ||
G |
| Mentioned that only TwinCAT from Beckhoff can be used for configuration |
Scope
This document defines the EVS-S-NET Safety Specifications and the Integration Requirements that must be fulfilled in the user interface board to guarantee Functional Safety.
Contact Information
Novanta Technologies Spain S.L.
C/ Avila 124, 2-B
08018 Barcelona
Spain
Telephone: +34 932 917 682
E-mail: hello@ingeniamc.com
Web site: drives.novantamotion.com
Safety Concept
The EVS-S-NET is a product of the Novanta Summit Safety Series, a family of servo drives with Functional Safety capabilities. The product consists of a Summit Servo Drive with a hardware-implemented STO function and a monitoring board (Summit Safety Core), that runs safety-certified software in a safety MCU.
The Summit Safety Core receives safety function commands via FSoE network communication (ETG 6100), a safety communications protocol based on the black-channel concept, or via safe digital inputs. To monitor the safety variables, the Novanta Summit Safety Series MCUs read the safety inputs and communications. In the case of receiving the command or detecting a fault, the system activates the STO function, which is implemented by hardware. The control of the motion remains on the Novanta Summit Servo Drive, whose software is considered non-safe.
The Safe Torque Off (STO) is a safety function that prevents motor torque in an emergency event while EVS-S-NET remains connected to the power supply. When STO is activated, the power stage is disabled by hardware and the drive power transistors are disconnected, no matter what control or firmware does. The motor shaft will slow down until it stops under inertia and frictional forces. The STO function can be triggered via FSoE or via the Safe Input signals.
Although not common, in the event of a failure of the power stage during an STO situation, the maximum expected motor movement with torque can be up to 180º electrical degrees. The system must be designed to avoid any hazard in this situation. STO safety function is eligible only when the drive is controlling three-phase permanent magnet synchronous rotating motors. The safety functions (STO, SS1-t and SI) are not applicable for DC brushed motors.
The Safe Stop 1 time controlled (SS1-t) initiates the motor deceleration by commanding it to the Motion Controller. After an configurable time delay (safely configured via FSoE) the SS1-t function triggers an STO function. The SS1-t function can be triggered via FSoE or via the Safe Input signals.
The Safe Input (SI) function reads a redundant safe input signal (composed of 2 physical channels) and provides its value via FSoE. If only one of the Safe Input channels is low-level, then the SI is read as low-level. If the Safe Input channels value are different for a short period of time (Abnormal Safe Input diagnostic time), it is considered that a fault in the wiring has happened, detecting an Abnormal Fault. If this fault is maintained for a long period of time, this fault becomes latching and requires a power cycle to remove it.
Since EVS-S-NET is a pluggable module intended for being integrated on an electronic interface board, it requires some external electronic components to fulfill the safety requirements (see Integration Requirements).
Safety Specifications
Glossary
Concept | Definition |
|---|---|
prevents | "prevents" is written when there is a single limit only. |
initiates | "initiates" is written when the safety function starts a motion action |
keeps | "keeps" is written when there is an upper and lower limit. |
Safety Functions
The following parameters are showcasing the worst case of all possible combinations of safety related control functions
Safety Function | Safety relevant parameters according to IEC 61508:2010 (certification pending) | Safety relevant parameters according to EN ISO 13849-1:2015 (certification pending) | Safety Function Reaction Time |
|---|---|---|---|
Safe Torque Off (STO) The function prevents* rotating torque from being provided to the motor. | Safety integrity level: SIL3 PFH = 4.94 e-10 1/h SFF: > 99 % (High) | Performance Level: PLe Category: 3 MTTFd = 74 years DCavg: 99% High | tSF ≤ 25 ms
|
Safe Stop 1 time controlled (SS1-t) As per EN 61800-5-2:2017: initiates* the motor deceleration and performs the STO function after application specific time delay. | |||
Safe Input (SI) Reads a redundant safe input signal (composed of 2 physical channels) and provides its value via FSoE. If only one of the signals is low-level, the SI is read as low-level. |
Safety Specifications
Safety Specification | Value |
|---|---|
Command Source | FSoE: All Safety Functions Safe Inputs: STO or SS1-t (configurable) |
Fail-Safe over EtherCAT (FSoE) specifications |
|
FSoE cycle time | ≤ 50 ms |
Standards compliance | Targeted standards (certification pending):
|
Fault Reaction Time | tSF ≤ 25 ms System maximum Reaction Time from a Detected Fault until safe state is reached. |
High-demand mode | The EUC (Equipment Under Control) is considered as a high-demand or continuous demand mode system. |
Mission Time | The mission time of the EUC is of 20 years. |
Diagnostic Time Interval | In order to guarantee the correct operation of the safety functions, the user must execute the External Diagnostic Test (see further information below) regularly. The diagnostic test interval is defined as a minimum of 1 activation per 3 months. |
Included Diagnostics | Multiple diagnostic mechanisms are included. Some of them are:
STO firmware notification A STO stop is notified to the motion controller and creates a fault that can be read externally from any communication interface, however, STO operation is totally independent and decoupled from control or firmware. |
Safe Firmware Version
Safety Specification | Value |
|---|---|
Safe Firmware Version | 1.0.0.000 |
For the configuration of the drive, it is essential to use only TwinCAT from Beckhoff. This is because Motion Lab software has not been developed with adequate safety measures, making it unsuitable for this purpose.
External Diagnostic Test
The operation of all the diagnostic circuits must be verified at least once per 3 months. The following procedure details a method that forces the execution of all the internal diagnostic methods. If the procedure results are not the expected ones, safety could be violated and the system cannot be used. Note that it is responsibility of the customer to prevent any hazards related to motor movement during this proof test.
The procedure requires the drive to be connected to a three-phase permanent magnet synchronous rotating motor.
Procedure Step | Action |
|---|---|
1 | Power off the drive. Wait for a least 10 seconds to ensure internal capacitors discharge. |
2 | Power on the drive but do not initiate the FSoE communication. Provide a high-level value to the Safe Inputs. |
3 | Remain in this state more than tABN_LATCH_MAX seconds. |
4 | Initiate the FSoE communication and transition to state DATA. |
5 | Deactivate the STO Safety Function via FSoE:
|
6 | Transition to a normal operation state where the power stage can be enabled, and perform some motor movement. Check that no Safety-related error appears. |
7 | Provide a low-level value to the Safe Inputs. Check that the Safe Input value is low and that no failure has been raised |
Interface and Integration Requirements
The following table details the Interface and Integration Requirements that guarantee Functional Safety.
Safe Inputs
Integration Requirement | Value | |
|---|---|---|
Safe Inputs Interface electrical characteristics | Input pins | \SAFE_INPUT_A and \SAFE_INPUT_B |
Number of independent channels | 2 | |
Type of Inputs | Active-low. Digital inputs with ESD protection. | |
Mandatory External Requirements |
See “External Requirements for Safe inputs, Feedback Interface and Logic Supply” section below All following calculations are considering the use of the Safe Input Mandatory External Requirements | |
Maximum input LOW level (VIL) | 0.8 V (below this value the \SAFE_INPUT_x is ACTIVE). SAFE_INPUT voltage is measured before the Mandatory External Circuit. See “External Requirements for Safe inputs, Feedback Interface and Logic Supply” section below | |
Input current at VIL voltage (IIL) | > 50 µA | |
Minimum Input HIGH level (VIH) | 3.1 V (above this value the \SAFE_INPUT_x is INACTIVE). SAFE_INPUT voltage is measured before the Mandatory External Circuit. See “External Requirements for Safe inputs, Feedback Interface and Logic Supply” section below | |
Input current at VIH voltage (IIH) | < 420 µA | |
Maximum absolute ratings |
SAFE_INPUT voltage is measured before the Mandatory External Circuit. See “External Requirements for Safe inputs, Feedback Interface and Logic Supply” section below | |
Max. Input current |
| |
ESD capability | IEC 61000-4-2 (ESD) ± 15 kV (air), ± 8 kV (contact) | |
Related Diagnostics |
| |
Safe Inputs Interface timing characteristics | Max. filtered OSSD pulses | tOSSDpulse ≤ 1 ms Low-level pulses of duration below tOSSDpulse are filtered. See diagram OSSD Pulse Filtering. |
Min. OSSD discrepancy time between pulses | tOSSDdisc ≥ 2 ms Low-level pulses must differ ≥ tOSSDdisc to ensure proper filtering. See diagram OSSD Pulse Filtering. | |
Min. time between pulses (OSSD) | tOSSDperiod ≥ 10 ms OSSD pulses must be separated, at least tOSSDperiod to ensure proper filtering. See diagram OSSD Pulse Filtering. | |
Abnormal Safe Input diagnostic time | tABN ≤ 5 ms Minimum Safe Inputs signals discrepancy time that causes an Abnormal Fault and activates the Safety Functions. | |
Abnormal STO latching time | tABN_LATCH ≤ 2500 ms Minimum Safe Inputs signals discrepancy time that guarantees a latching Abnormal Safe Input Fault. | |
Pulse Filtering Circuit for OSSD
The following diagram depicts the \SAFE_INPUT signals when using pulse filtering for OSSD.
Safe Input Operation States
The truth table of the Safe Inputs is shown next indicating the different states of the system:
Mode | State | \SAFE_INPUT_A status / voltage | \SAFE_INPUT_B status / voltage | Safety Function | State description | ||
|---|---|---|---|---|---|---|---|
Normal operation | Safety Function Enabled | 0 | < VIL | 0 | < VIL | Enabled | Safety function is enabled via Safe Inputs. The kind of Safety function activated is configurable via FSoE communication. |
Safety Function Disabled | 1 | > VIH | 1 | > VIH | Disabled | Safety function triggered by Safe Inputs is deactivated. If no other Safety function is commanded via FSoE or as a cause of a diagnostic, the system is able to provide torque to the motor. | |
Abnormal operation | Abnormal Safe Input | 0 | < VIL | 1 | > VIH | Enabled | If any issue is detected on the dual-channel Safe Input function (the channels logic level is different), an Abnormal Fault is detected, activating the Safety function and reporting it. |
1 | > VIH | 0 | < VIL | Enabled | |||
Abnormal Safe Input Latched | x | - | x | - | Enabled | If the Abnormal Fault persists for t ≥ tABN_LATCH_MAX, the fault becomes latching, maintaining the Safety Function activated until a power supply reset cycle is performed. | |
Supplies
Integration Requirement | Value |
|---|---|
Logic Supply Voltage Range |
Safety function is maintained with an overvoltage failure within the specified range, but the other system functions could become non-operational. |
Logic Supply Connection |
In the event of a failure in the power stage, any logic interface could become connected to Power Supply, including Safe Inputs and Logic Supply. The safety function would be maintained, but any logic interface pin could become connected to a dangerous voltage. If not properly decoupled, this could risk the safety integrity in other drives or elements in the system. For this reason, it is not recommended that the safety-related inputs (Safe Inputs and Logic Supply) share connection with other pins (even from the same drive) without protection elements in between. See “External Requirements for Safe Inputs and Logic Supply“ section below. |
Power Supply Voltage Range | 48 V SELV (range from 8 V to 60 V; maximum failure voltage 60 V) Note: The system is single fault tolerant. No additional faults (internal or external) can be handled after an external failure. |
Integration Requirement | Value | |
|---|---|---|
3.3V Safe Supply Output | Output pins | 3.3V_SAFE_EXT |
Type of Supply | 3.3V +5% / -7.5% supply provided by EVS-S-NET. Over-current, over-voltage, under-voltage and reverse-current protected. Can be used to supply Feedbacks transceivers. | |
Overvoltage Protection | ≤ 3.8 V Maximum voltage that will be provided by EVS-S-NET in the event of an internal failure | |
Undervoltage protection | ≥ 2.8 V Minimum voltage (other than 0) that will be provided by EVS-S-NET in the event of an internal failure | |
Maximum output current | 150 mA | |
Maximum reverse voltage | Vmax_fault = 5.5 V Maximum voltage that can be provided externally in the event of an external failure | |
Maximum output capacitance | 20 µF | |
Network Interface
Integration Requirement | Value |
|---|---|
Network interface | The system must be able to interface 2 ports of MDI Differential pairs to be used in 100BASE-TX (requires external magnetics). |
Feedback Interface
Even if the feedback sensors are not used for Safety purposes, the voltage levels must be respected in order to guarantee Safety Integrity.
Integration Requirement | Value | |
|---|---|---|
Absolute Encoder Port 1 | Feedback pins | ABSENC1_DATA and ABSENC1_CLK |
Type of signals | Digital signals CMOS Voltage levels
| |
Mandatory External Requirements |
See “External Requirements for Safe inputs, Feedback Interface and Logic Supply” section below | |
Maximum input LOW level (VIL) | 0.8 V | |
Minimum Input HIGH level (VIH) | 2.0 V | |
Maximum absolute ratings |
| |
Maximum Data Rate | 10 Mbps | |
Integration Requirement | Value | |
|---|---|---|
Absolute Encoder Port 2 | Feedback pins | ABSENC2_DATA and ABSENC2_CLK |
Type of signals | Digital signals CMOS Voltage levels
| |
Mandatory External Requirements |
See “External Requirements for Safe inputs, Feedback Interface and Logic Supply” section below | |
Maximum input LOW level (VIL) | 0.8 V | |
Minimum Input HIGH level (VIH) | 2.0 V | |
Maximum absolute ratings |
| |
Maximum Data Rate | 10 Mbps | |
Integration Requirement | Value | |
|---|---|---|
Quadrature Incremental Encoder | Feedback pins | DIG_ENC_1A, DIG_ENC_1B and DIG_ENC_1Z |
Type of Sensor | Quadrature incremental encoder (QEI) with index or ABZ | |
Type of signals | Digital signals CMOS Voltage levels | |
Mandatory External Requirements |
See “External Requirements for Safe inputs, Feedback Interface and Logic Supply” section below | |
Maximum input LOW level (VIL) | 0.8 V | |
Minimum Input HIGH level (VIH) | 2.0 V | |
Maximum absolute ratings |
| |
Maximum Frequency | 10 MHz | |
Integration Requirement | Value | |
|---|---|---|
Digital Halls | Feedback pins | HALL_1, HALL_2 and HALL_3 |
Type of Sensor | 3 x Digital Hall sensors per pole pair.
| |
Type of signals | Digital signals CMOS Voltage levels | |
Safe Inputs Mandatory External Requirements |
See “External Requirements for Safe inputs, Feedback Interface and Logic Supply” section below | |
Maximum input LOW level (VIL) | 0.8 V | |
Minimum Input HIGH level (VIH) | 2.0 V | |
Maximum absolute ratings |
| |
Maximum Frequency | 5 kHz | |
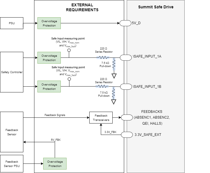
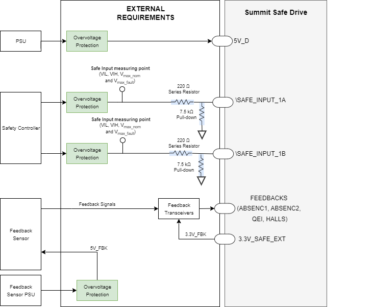
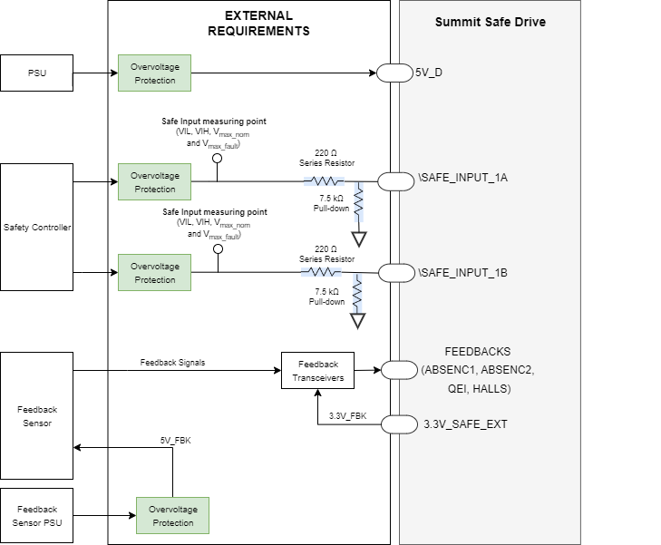
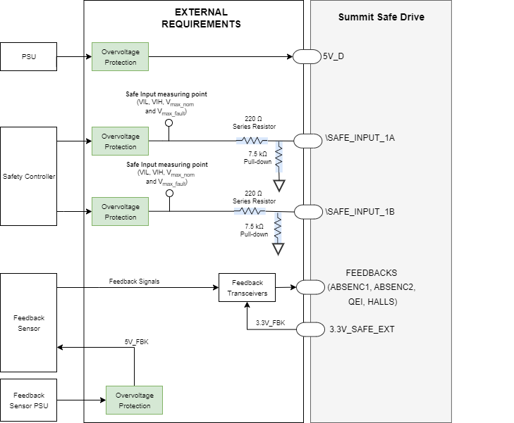
External Requirements for Safe inputs, Feedback Interface and Logic Supply
The following conceptual diagram summarizes the external requirements for the Safe Inputs and Logic Supply.
Future Use Connections - Feedback Supply Monitoring
Integration Requirement | Value | |
|---|---|---|
5V Feedback Supply Monitoring | Input Pin | 5V_FBK_SENSE |
Type of input | Future Use. Monitoring of the 5V Feedback Supply. It is recommended to connect to a 5V ± 10% supply. | |
Mandatory External Requirements |
| |
Maximum absolute ratings |
| |
Integration Requirement | Value | |
|---|---|---|
3.3V Feedback Supply Monitoring | Input Pin | 3.3V_FBK_SENSE |
Type of input | Future Use. Monitoring of the 3.3V Feedback Supply. It is recommended to connect to a 3.3V ± 10% supply. If 3.3V_SAFE_EXT is used, it is recommended to connect 3.3V_SAFE_EXT to 3.3V_FBK_SENSE. | |
Mandatory External Requirements |
| |
Maximum absolute ratings |
| |
Future Use Connections - Safe Outputs
Integration Requirement | Value | |
|---|---|---|
Safe Output | Output Pins | SOUT_A and SOUT_B |
Type of output | Future Use. General purpose Safe Output | |
Maximum reverse voltage | Vmax_fault = 25 V Maximum voltage that can be provided externally in the event of an external failure | |
Minimum output impedance | 25 kΩ Minimum impedance accepted at the output | |
Integration Requirement | Value | |
|---|---|---|
Safe Output Diagnostic Input | Input Pins | SOUT_A_DIAG_INPUT and SOUT_B_DIAG_INPUT |
Type of output | Future Use. Input signals for SOUT external diagnostic. Active (failure detected) at low-level. If not used, it is recommended to connect to pull up to 3.3V. | |
Mandatory External Requirements |
| |
Maximum absolute ratings |
| |
Do Not Connect Pins
Integration Requirement | Value | |
|---|---|---|
Do Not Connect Pins | Pin number | 51, 53, 55 and 58 of P3 Feedback Connector |
Mandatory Requirements |
In order to guarantee the Safety Integrity, pins 51, 53, 55 and 58 of P3 Feedback Connector must be left unconnected to the Interface board. | |
Application and Environmental Conditions
Functional Safety can only be guaranteed in the following environmental conditions:
Motor Type | Functional Safety is only considered when the drive is controlling three-phase permanent magnet synchronous rotating motors. STO does not apply to DC brush motors. | |
|---|---|---|
Safe Stop |
The STO function stops the torque supplied to the motor, but it continues to move with its own inertia and depending on the related mechanic the motor may even accelerate. It is the responsibility of the customer to prevent any hazards related to this unexpected motor movement.. | |
Uncontrolled Motor Movement |
In the event of a failure in the power stage, the motor shaft may provide torque up to a rotation of 180º electrical degrees. It is the responsibility of the customer to prevent any hazards related to this unexpected motor movement. | |
Reparation | The product is not repairable. After a component fault is detected, the system must be taken out from operation | |
Limited Access | The product must be placed in a limited access environment, so the final user cannot manipulate it without intention. | |
Environmental Conditions | Pollution degree | Pollution degree 2 with an IP54 enclosure installation. |
Over-voltage category | II | |
Altitude | < 2000 m above sea level. | |
Ambient Temperature (Operating) | -20 ºC to 60 ºC | |
Case Temperature (Operating) | -20 ºC to 70 ºC | |
Storage Temperature (Non-Operating) | -40 ºC to 100 ºC | |
Humidity (Operating and Non-Operating) | ≤ 93% (non-condensing) at the Maximum Temperature | |
Vibration | 10 Hz to 150 Hz, 1 g. Test according to EN 60068-2-6:2008: Test Fc | |
Shock | ±5g Half-sine 30 ms Test according to EN 60068-2-27:2009: Shock | |
EMC | Functional Safety has been tested according to EN IEC 61800-3:2018 procedures with the extended ranges of EN 61800-5-2:2017 Annex E. The interface board must meet the same EMC standards (IEC 61800-3:2018 with extended ranges of IEC 61800-5-2:2017). To fulfill the EMC requirements the use of the following elements is required:
| |
Environmental | The interface board must meet the following environmental standards:
| |

